文章摘要:七氟丙烷氣體滅火系統相信是大家都非常熟悉了,但是具體氣體滅火系統的滅火原理是什么估計很多人都不是很了解。接下來小編就給大家主要的介紹一下氣體滅火系統的原理。
七氟丙烷氣體滅火系統相信是大家都非常熟悉了,但是具體氣體滅火系統的滅火原理是什么估計很多人都不是很了解。接下來小編就給大家主要的介紹一下氣體滅火系統的原理。


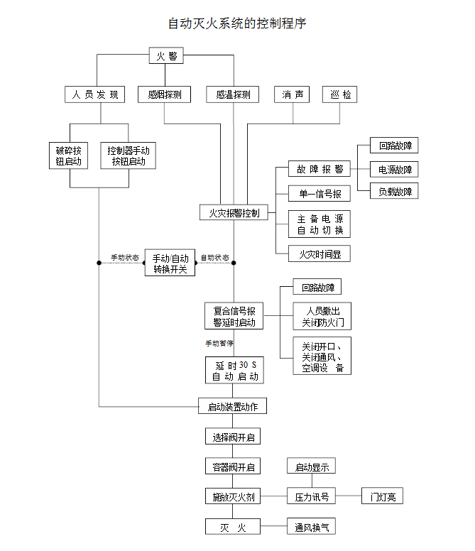
七氟丙烷氣體滅火系統原理圖
七氟丙烷氣體滅火系統的工作原理就是在短時間內把存儲瓶的惰性滅火氣體通過滅火管道噴射到需要滅火的區域可燃物的燃燒終止或逐漸窒息,這個就是最容易理解的關于氣體滅火系統的原始工作原理。那整套的氣體滅火系統的工作流程是怎樣的呢?下面我們用圖文的形式為大家進行講解。
首先我們來看看下面的氣體滅火系統工作原理圖,對七氟丙烷氣體滅火系統的運作順序有一個初步的概念,當自動報警系統收到二級報警(同時收到感煙探測器和感溫探測器就叫二級報警)的時候,就會發一個信號給氣體滅火系統的控制盤。
氣體盤收到信號后,就會發指令啟動氣體鋼瓶頂部的啟動電磁閥,電磁閥動作來開啟鋼瓶頂部的閥門,使鋼瓶內的氣體釋放出來。簡單的說就是這樣了。
其實一般的氣體保護區都由幾個鋼瓶來保護(因為一個鋼瓶里面的氣體,往往不能達到將火撲滅的濃度),也就是說,當氣體盤發指令來啟動某一個鋼瓶的時候,這個鋼瓶里的氣體噴放出來,把其他鋼瓶的閥門頂開,來啟動其他的鋼瓶。
這樣用來保護這個區域的所有鋼瓶里的氣體就都噴放出來了,這樣來實現滅火。它的作用是通過向著火區域釋放大量的鹵代烷或“SDE”或二氧化碳滅火劑來抑制燃燒的化學反應或降低可燃區域空氣中的含氧量和溫度,使可燃物的燃燒終止或逐漸窒息。
以上就是七氟丙烷滅火系統的工作原理,如果大家有需要了解我們更多七氟丙烷氣體滅火系統相關的信息就關注我們。
免責聲明: 本網站只負責對文章進行整理、排版、編輯,是出于傳遞信息目的,并不意味著贊同其觀點或證實其內容的真實性,如本站文章和轉稿涉及版權等問題,請作者在及時聯系本站,我們會盡快處理。本文關鍵詞:七氟丙烷氣體滅火系統|氣體滅火系統 標題:氣體滅火系統的工作原理是什么呢? 地址: http://www.cizebeachbody.com/news-hy/129.html







